
출원번호 : 1020220165754 (2022.12.01)
등록번호 : 1026252910000 (2024.01.10)
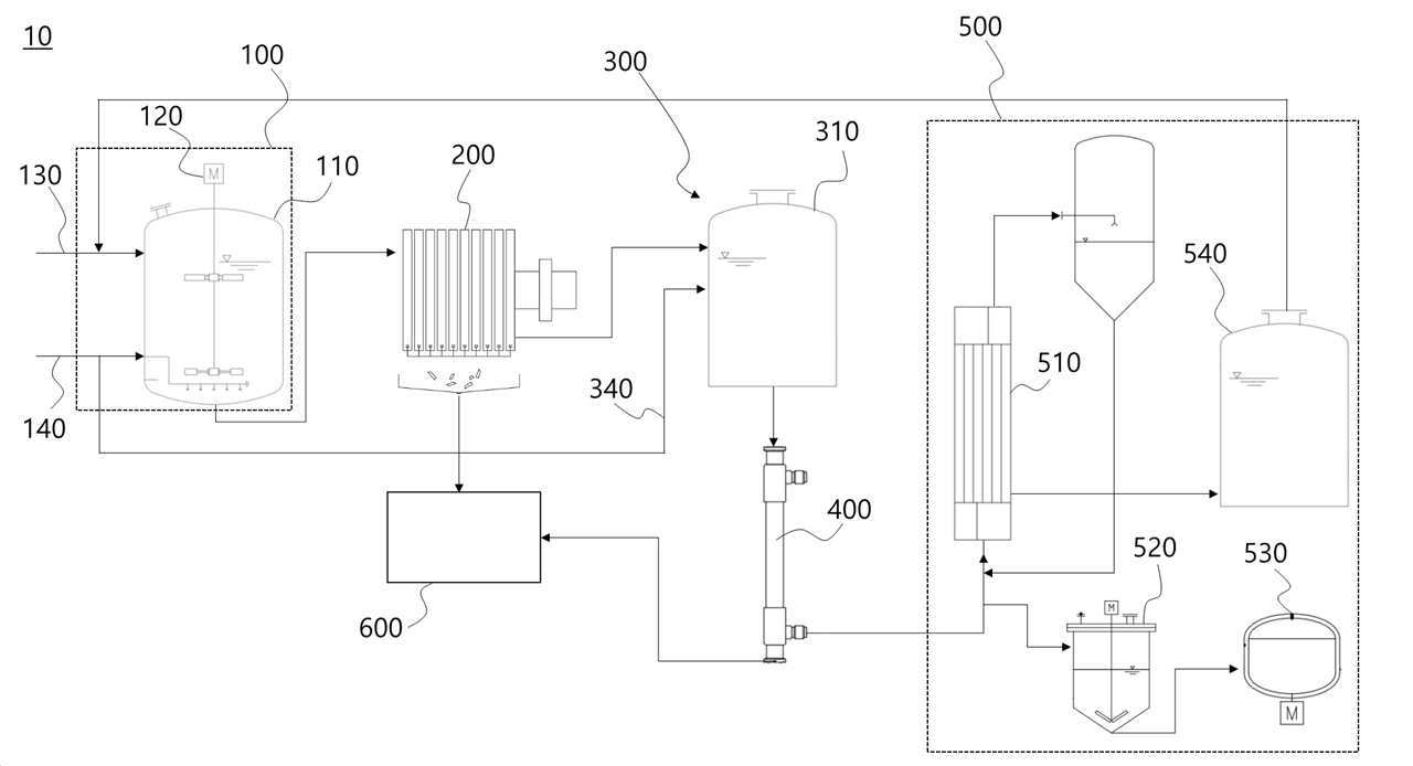
요약 : 본 발명은 염소 바이패스 더스트의 재활용 시스템 및 이를 이용한 재활용 방법에 관한 것으로, 본 발명의 염소 바이패스 더스트의 재활용 시스템은, 염소 바이패스 더스트와 물을 교반하여 칼슘, 칼륨, 염소 및 중금속이 포함된 제1 혼합액을 생성하고, 상기 제1 혼합액에 이산화탄소를 공급하여 상기 칼슘을 탄산염 형태의 제1 침전물로 광물화하는 제1 광물화부; 상기 제1 광물화부와 연결되고, 상기 제1 혼합액에 포함된 상기 제1 침전물을 여과하여 제2 혼합액을 생성하는 제1 여과부; 상기 제2 혼합액에 이산화탄소를 공급하여 상기 제2 혼합액에 포함된 상기 칼슘을 탄산염 형태의 제2 침전물로 광물화하는 제2 광물화부; 상기 제2 광물화부와 연결되고, 상기 제2 혼합액에 포함된 상기 제2 침전물을 여과하여 제3 혼합액을 생성하는 제2 여과부; 및 상기 제1 침전물과 상기 제2 침전물에 포함된 상기 중금속을 제거하는 침전물 처리부를 포함할 수 있다.




